Heladera Camper Diferencias ¿como elegir?
En este articulo vamos a describir los 3 tipos de Heladeras que hay en el mercado para instalarlas en un Motor Home o una Kombi VW convertida en Camper, también las que son portátiles y de mano, veremos todos los casos y las diferencias de funcionamiento para poder darnos cuentas cual es la mejor opción para nosotros.

Esta Conservadora es la mas conocidas por todos nosotros, es la que se vende en los Hipermercados es la que llevamos a la Playa, o al Parque, es la que primero pensamos en comprar.

Hay de varios Tamaños, se mide en Litros, tenemos de muchos colores pero todas son de Plastico, incluso muchos felices poseedores de estas Conservadoras estamos Orgullosos de tener una como esta!! PEROOOOOOOO!!!!!

Si no compramos Hielo!!! no
podemos enfriar o conservar nuestra bebida o comida y lo que siempre nos pasa EL
HIELO ES CARÍSIMO!!! lo pagamos con gusto y no nos quejamos porque la verdad sin
Bebidas Frías o sin Hielo nuestro día será Horrible en Verano!!
Muchos sorteamos el problema del Hielo congelando botellas con líquidos
especiales o simplemente congelando botellas de agua para llevarlas dentro y que
soporten el calor enfriando incluso nuestros alimentos, pero el sistema
capitalista esta muy bien pergeñado!! así que tarde o temprano si pasas más de
un día en viaje de aventuras te va a faltar HIELO!!...
Es ahí donde vas a pensar en algún sistema de Refrigeración que funcione
enchufado a la batería del Vehiculo o en los tomas que te ofrecen los Camping en
sus postes de luz.
¿Cual seria nuestra mejor Opción? Ejemplos basados en la Experiencias vividas en Solokombis!!
SISTEMA TRÍO:

Este tipo de refrigerador es un refrigerador TRÍO, con un sistema de Enfriamiento que funciona a GAS de garrafa o natural, 12V o 220V, por eso se describe como TRÍO ya que nos permite 3 opciones de Enfriar sin comprar Hielo!!

Su capacidad es relativa ya que tiene un sistema de cañerías y un sistema de componentes que ocupan espacio, además de necesitar un gran aislamiento de sus paredes porque si no seria muy difícil de mantener la diferencia de temperatura entre el interior y el exterior.

Sin embargo podemos decir que el contenido que puede cargar no es nada despreciable, hay que tomar en cuenta que este tipo de refrigeradores cuesta mucho dinero ya que es muy sofisticado y exclusivo su sistema. Pero nos permite tener Frío aun estando en un descampado sin nadie que nos pueda dar electricidad de línea o vender hielo, por lo tanto bien vale la pena la inversión en dinero.
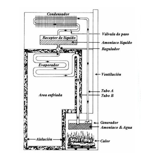
Veamos entonces como funciona su sistema de Enfriar.

En este diagrama vemos que su sistema consta de una serie de cañerías que en su recorrido lleva Amoniaco y Agua, al infringir calor (representado por una hoguera en el dibujo) en forma de Flama por mechero o Resistencias Eléctricas, el Amoniaco reacciona en un sistema de evaporación que pasa por un Condensador despidiendo el calor a la atmosfera, luego pasa por el evaporador que mediante un regulador se Enfría rápidamente por presión, esto demanda el calor de los Elementos que están en el Gabinete ya sea Bebida o Comida y les baja la temperatura, no por Echarle Frío encima si no por Demandar el Calor de Adentro del Gabinete, por lo tanto todo lo que este adentro del Gabinete debe estar mas frío que el exterior a mayor exposición de los Elementos a esa demanda mas frío va a estar.
SISTEMA TERMOELÉCTRICO:

Esta Heladerita también la vimos muchas veces en los comercios y en los hipermercados, es una Heladera que promete un Frío casi perfecto ya sea a 12V o 220V veremos en el desarrollo de esta parte del Articulo lo que en Solokombis descubrimos!!

Como podemos ver este aviso nos explica que esta "Heladera" nos entrega Frío y Calor, es una aparato muy bueno y medianamente costoso, pero no es lo eficiente que parece y ahora vamos a ver porque.

En la tapa se encuentra un Panel donde se conectan los cables de alimentación ya sea de 12V o 220V además tiene unos círculos para apoyar vasos, pero tiene una rejilla con ventiladores que no pueden obstruirse ni derramarse liquido.

En el interior se encuentra un separador de
alimentos y una muy buena aislación, se vuelven a ver unas rejillas y unos
ventiladores que producen el frío interior mas adelante vamos a ver como
funciona este tipo de Conservadoras.

Como se puede ver en su diseño entran 6 Botellas de 1.5 litros paradas pero si las ponemos al natural tardara horas en bajarle la temperatura ya que este tipo de Heladeras son CONSERVADORAS por lo tanto lo ideal es colocar los alimentos y Bebidas ya fríos en su interior.

Tiene un panel de comando, Frio/Calor Corriente Continua DC y Corriente Alterna DC a su vez Corriente de Línea en este caso 220V que es Alterna. Muy útil a la hora de conectarla, Peroooooo!! ¿Como puede un elemento tan pequeño y simple tener tantas Funciones?

No hay que ser un experto en
Electrónica para entender lo que vamos a explicar a continuación, estas
Conservadoras tiene en su interior una plaqueta que recibe Voltaje, esta
plaqueta es como un Sándwich, en el medio existen unos Semiconductores que según
la polaridad de la corriente que se le suministra se comportan de forma
diferente en cada una de sus caras, por un lado Emanan calor por lo tanto si el
otro lado se encuentra en una aislación absoluta y termo-sellada como es la
cavidad de la Conservadora y su tapa con burlete, el calor que se genera en la
Emisión demandara el calor de los elementos que existan dentro del gabinete ya
que del lado contrario al calor No tendremos Frío si no la necesidad de absorber
el calor de otros componentes. El mismo principio de una Heladera domiciliaria
con la diferencia que su poder es mucho menor.
Al invertir la polaridad se produce el efecto contrario, por eso pueden
conservar Elementos Calientes o a Temperatura Natural, sin la inclemencia de un
clima frío. Evitando que por ejemplo se congele el agua en invierno.
Hay que destacar que este tipo de Conservadoras no son tan efectivas como predican sus fabricantes, aunque el resultado es real con bajo consumo... pero dilatado en el tiempo.

Cuando vemos un Frigo-Bar en los Hoteles u Oficinas y vemos que carece de motor o Bocha es ahí donde nos damos cuenta que el sistema es el de placas de Absorción Termoeléctricas, incluso podemos ver Refrigeradores como los de esta imagen en algunos MotorHome.

En el fondo de este Gabinete se puede Ver la Plaqueta muchas veces acompañada de un Cooler o Ventilador pequeño que ayuda a mover el aire interior del Gabinete y de esa manera tomar el calor de todos los rincones y elementos.
Sistema de Refrigeración por Gas Presurizado y Compresor (Bocha).
Sin duda este es el sistema mas popular y efectivo que se conoce, pero por su gran demanda de Energía para funcionar es el sistema menos elegido a la hora de armar una heladera Camper, podríamos decir que colocar una Heladera con Compresor en un Motorhome seria una exageración!!
Por esta razón es que se
diseñaron compresores pequeños y de 12V, muy costosos!! pero con el resultado
esperado, si bien consumen demasiada energía, mientras el vehiculo esta en
movimiento no representa un problema y también se les puede poner un
transformador para usar en las Paradas que tengamos tomas de Energía.
Vamos a ver varios modelos de Heladeras (esta vez si son Heladeras) y como
funcionan.

En esta imagen podemos ver una Mini-Heladera como vemos el contenido de los productos es pequeño y las Frutas ocupan gran parte del Gabinete, en este caso la forma de este pequeño refrigerador imita a los que estamos acostumbrados a ver en nuestras casas y utiliza un Motor de 12V como se puede ver tiene congelador ya que puede producir Hielo!!.

Podemos encontrar algunos con un tamaño un poco mas grande, pero no mucho más. Este tamaño esta reservado para los MotorHome montados en un Bus o Camión. Para una Kombi VW este Refrigerador seria muy grande aunque no seria una mala idea si tenemos muebles embutirlo en alguno de ellos, siempre sacrificando espacio interior.

Para no usar un Refrigerador muy grande se diseñaron otros de medidas mas compactas, no cargan tanta mercadería pero sirven a los efectos de tener algunas bebidas y alimentos perecederos con un frío aceptable. Observen como tiene una Rejilla al frente por donde tomara aire nuestro Compresor y el piso de la gaveta lateral derecha es mas elevado, la razón para que esto suceda es porque ahí debajo este el motor y el Radiador.

Esta es para Solokombis la Heladera ideal para una Camper, es del tamaño de una Heladera de Hielo... pero con el Compresor y su sistema compacto a 12V realmente una maravilla a la hora de funcionar... NO SON BARATAS!! cuestan mucho mas que las anteriores descriptas pero son portátiles y pueden hasta congelar alimentos.

Aquí la vemos saliendo de abajo de un Buche en un MotorHome pero la mercadería esta puesta como saliéndose del interior para la publicidad, si no no cerraría su tapa No tiene tanta capacidad de carga pero entran botellas y alimentos sin problemas.....Observen donde están las Latas de Aluminio como están Apoyadas en una Base... Bueno ahí esta el piso porque debajo esta el sistema de compresor con el Radiador y la caja eléctrica.

Este es el famoso Compresor!! aunque en la foto se vea grande como una Bocha de Heladera!! no es mas grande que un POMELO!! debido a eso se pudo fabricar una Heladera de Bajas dimensiones pero con motor, esto dio una Prestación mucho mas eficiente a la hora de congelar.

Este es el equipo completo, Un
Compresor, Un Radiador o Difusor, Un caño delgado llamado Capilar con su Filtro
Una Caja eléctrica con Relays de arranques y protecciones.
El Equipo de compresión
completo en este caso que es mi heladerita, esta debajo de ese piso a la
Izquierda de la Imagen donde también están los comandos y el reloj de
temperatura. Como pueden ver hay 2 Botellas de Gaseosa de 1.5 litros dos vinos
uno de 750ml y el otro de 1 litro que tuve que acostarlo un poco porque ese era
mas alto. la botella con jugo preparado tiene 2 litros, hay otra de 500cm3 y
Algunos alimentos y sigue sobrando espacio, arriba del piso del Equipo Motor se
pueden poner alimentos también porque esta perfectamente aislado del calor.
Al contorno de las Botellas se puede ver el Evaporizador del Congelador que hará
el intercambio de calor.. Lógicamente cada vez que abrimos la tapa como en
cualquier heladera entra aire caliente y hay que volver a empezar a enfriar por
lo tanto hay que abrirla solo lo necesario, si tenemos Niños no hay que
permitirles abrir a cada rato!! porque nunca va a poder enfriar ya que
generalmente este tipo de Heladeras están en ambientes de mucho calor..
En los lugares donde me detengo y tengo Energía eléctrica en algún toma, le conecto un Transformador Fuente que tiene la potencia necesaria en este caso 10Amp para mantener el motor encendido sin problemas a menos que haya Baja tensión como me paso varias veces en mis viajes.
Como se puede ver en la Tapa es muy útil ese desnivel que tiene porque se pueden apoyar alimentos y no se caen, nunca debemos sentarnos sobre la heladera!! desde Solokombis recomendamos NO SENTARSE SOBRE NINGÚN MODELO!!

En este diagrama podemos ver como trabaja una heladera de motor, voy a hacer una breve explicación, lo mas importante a tener en cuenta es que se usa un Gas especial instalado en el circuito de cañería baja presurización, este Gas se convertirá en liquido y vapor y en ese cambio va a cambiar también su temperatura de esta forma va a demandar la temperatura de los Alimentos que estén en el interior del Gabinete sellado.
A la Izquierda y en a parte
amarilla estaría todo el trabajo del exterior con temperatura alta o sea calor.
Y a la Derecha en la parte Celeste estaría la sección del frío. Que no es otra
cosa que la Absorción de Calor, siempre todos los sistemas refrigerantes de
alimentos en gabinetes cerrados trabajan de esta manera, no emanan Frío si no
que Adsorben Calor.
El motor al Arrancar tiene en su interior un Compresor que comprime propiamente
dicho el Gas que se encuentra en estado liquido y lo hace pasar por el
Condensador en ese momento el Calor es despedido hacia afuera y por lo tanto el
gas baja su temperatura pero no demasiado, pasando por el filtro de la cañería
entra al Capilar y ahí si baja su temperatura notablemente por la diferencia
grande de presión que acelera el paso del Gas, en ese momento entra el Gas Frío
al Evaporador que se encuentra dentro del Gabinete con los Alimentos, este baja
su temperatura por tener en su interior el Gas Frío y entonces demanda el Calor
de los Alimentos y el aire en el Gabinete de esta forma le baja su temperatura
hasta congelarlos. Todo depende del tiempo que pase cerrada la tapa y en
funcionamiento el motor (Bocha), eso también esta regulado por el termostato que
controla la temperatura según nuestro requerimiento.
Luego el Gas se calienta y
vuelve a convertirse en liquido pasando ya caliente por el condensador. entre
mas caliente esta y mas temperatura emana el Condensador será mejor para el
funcionamiento de nuestra heladera, no confundir el calor que sale al exterior
con un mal funcionamiento!! Recuerden que si sale calor para afuera es porque
por dentro esta perdiendo calor!!
Es importante que el Condensador si tiene un Ventilador no tenga obstruido su
salida, ya que hay que sacar ese aire caliente de adentro del equipo!!
Bueno este es un pantallazo de como funciona un sistema de Heladera con un Compresor (Bocha) no debemos olvidar que esta clase de equipos consume mucha energía y si la Kombi esta parada nuestra batería se va a agotar rápidamente. Por eso es importante colocar dos baterías y reservarnos una para el arranque del motor.
Esta Heladera Fue fundamental
en mucho de mis Viajes, también tengo la de Hielo para jornadas mas simples
donde hay Bolsas de Hielo para comprar en las Estaciones de Servicio, fáciles de
conseguir para reponer si son varios los días de estadía o para pasar un solo
día de camping, pero nunca descarto la posibilidad de llevarme la heladera con
motor porque muchas veces tuve que recurrir a la energía de la Kombi para
mantener mis alimentos frescos en localidades de mucho calor y donde no hubo
Hielo para comprar!!!
Saludos Aníbal De Sandro